imc@ipc2u.by
+375 (29) 319-52-65
+375 (17) 270-33-00
Промышленные компьютеры. Коммутаторы. Контроллеры.
Решения
Поддержка и сервис
Новости
Статьи и обзоры
О компании
Оставить заявку
Решения
Поддержка и сервис
Новости
Статьи и обзоры
О компании
imc@ipc2u.by
+375 (29) 319-52-65
+375 (17) 270-33-00
Главная
Каталог
Оборудование для АСУ ТП
Нормирующие преобразователи сигналов
Напряжения
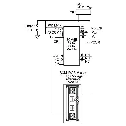
SCMHVAS-M0300
SCMHVAS-M0300
Аттенюатор высокого напряжения, вход от -300В до +300В, выход от -1В до +1В
Цена по запросу
Задать вопрос
SCMHVAS-M0300